专利状态
一种水路系统及其饮水设备
专利申请进度
申请
2023-07-19
授权
2024-03-15
预估到期
2033-07-19
专利基础信息
申请号 申请日
授权公布号 授权公告日
分类号
分类
申请人名称 深圳竹芒科技有限公司
申请人地址
专利法律状态
  • 2024-03-15
    授权
    状态信息
    授权
摘要
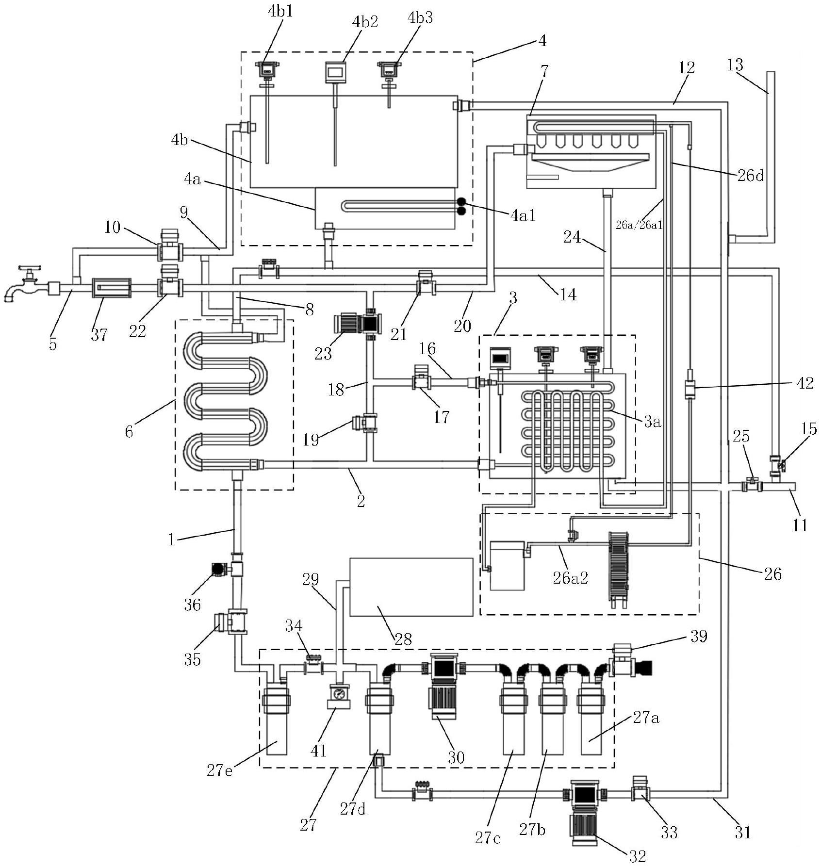
本实用新型属于饮水设备技术领域,涉及一种水路系统及其饮水设备。水路系统包括进水管路、温水管路、制冷管路、制热机构和主出水管路。进水管路的出水口接通于制热机构的进水口,制热机构的出水口选择性地连通于主出水管路或者温水管路的进水口。制热机构的出水口、温水管路的进水口和进水管路的出水口之间的连通管路上设置有换热机构。温水管路的出水口选择性地连通于主出水管路或者制冷管路的进水口,制冷管路的出水口选择性地连通于主出水管路或者在使用状态下用于连通于制冰机构的进水口。可以同时提供热水、温水、冰水,还能够提供冰块,功能更加多样化。

返回首页 | 品牌大全 | 品牌排行 | 品牌问答 | 品牌资讯 | 品牌价值 | 关于我们 | 联系我们 | 免责声明

Copyright 2013-2020 品牌门户,牌子123(www.paizi123.cn) 版权所有 备案号:苏ICP备13009020号-7

网站地图