专利状态
一种阻垢效果检测系统
专利申请进度
申请
2020-05-25
申请公布
2021-11-30
授权
2024-02-02
预估到期
2040-05-25
专利基础信息
申请号 申请日
授权公布号 授权公告日
分类号
分类
申请人名称 中国石油化工集团有限公司
申请人地址
专利法律状态
  • 2024-02-02
    授权
    状态信息
    授权
  • 2021-11-30
    公布
    状态信息
    公布
摘要
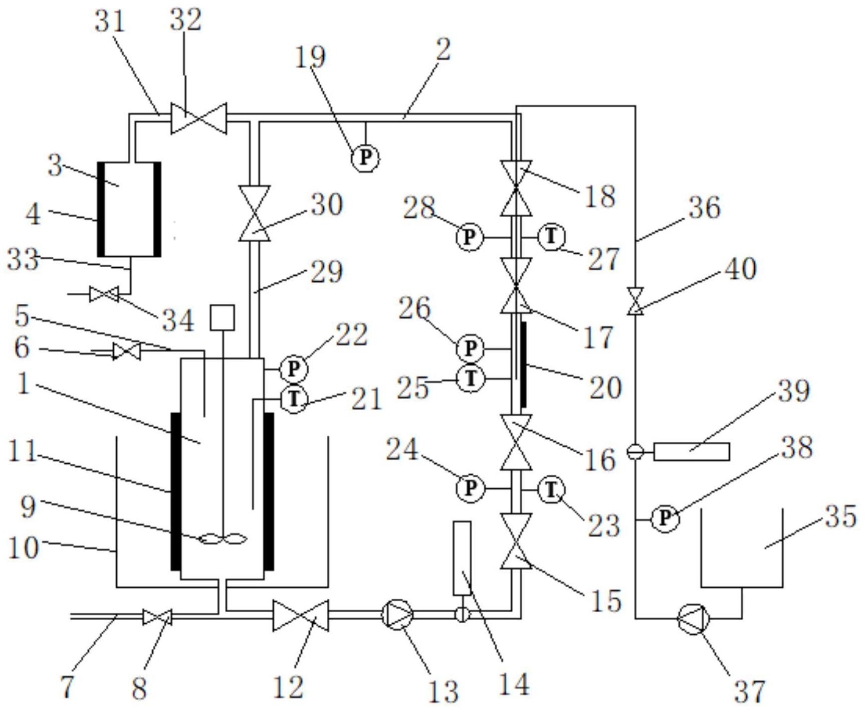
本发明公开了一种阻垢效果检测系统,涉及地热井下阻垢技术领域,包括:溶液配置容器;循环管路,一端与溶液配置容器相连接,另一端连接有三通管件,三通管件的一端与溶液配置容器相连接;阻垢剂加注装置,与循环管路相连通,用于向循环管路内加注阻垢剂;观测装置,包括与三通管件的另一端相连接的结垢容器,结垢容器上设置有第一视镜;该系统具有溶液配置容器,能够模拟实际地热水的成分,通过观测装置和阻垢剂加注装置能够方便地观测结垢容器内的结垢和加注阻垢剂后的效果,对阻垢剂的效果进行检测,为现场应用提供技术支撑,同时节约现场阻垢时间,减少财物消耗。

返回首页 | 品牌大全 | 品牌排行 | 品牌问答 | 品牌资讯 | 品牌价值 | 关于我们 | 联系我们 | 免责声明

Copyright 2013-2020 品牌门户,牌子123(www.paizi123.cn) 版权所有 备案号:苏ICP备13009020号-7

网站地图