专利状态
一种水果餐具的清洗装置
专利申请进度
申请
2019-10-16
授权
2020-09-15
预估到期
2029-10-16
专利基础信息
申请号 申请日
授权公布号 授权公告日
分类号
分类
申请人名称 珠海三樱日用品有限公司
申请人地址
专利法律状态
  • 2023-08-18
    专利申请权、专利权的转移
    状态信息
    专利权的转移;IPC(主分类):A47L 15/42;专利号:ZL2019217396803;登记生效日:20230803;变更事项:专利权人;变更前权利人:珠海三樱日用品有限公司;变更后权利人:珠海惠家智造科技有限公司;变更事项:地址;变更前权利人:519000 广东省珠海市金湾区红旗镇新安路99号;变更后权利人:519000 广东省珠海市金湾区红旗镇商都街2号三号车间二层
  • 2020-09-15
    授权
    状态信息
    授权
摘要
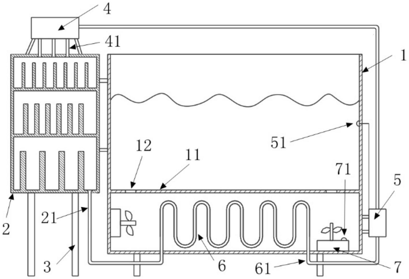
一种水果餐具的清洗装置,包括清洗槽、消毒柜、支架,消毒柜顶部设置有蒸汽发生器,蒸汽发生器出口设置蒸汽输出管路,蒸汽输出管路伸入消毒柜内;消毒柜底部设置消毒输出管路,清洗槽设置有换热盘管,消毒输出管路伸入清洗槽内与换热盘管相连;换热盘管设置有换热输出管路,换热输出管路伸出清洗槽后进入蒸汽发生器,换热输出管路的路径上设置有循环泵。本实用新型将消毒柜及清洗槽换热盘管串联设置于于蒸汽发生器的循环路线中,通过一个蒸汽发生器实现了蒸汽消毒及清洗槽水加热两个功能,充分利用了热能。同时,通过设置隔离板等部件保护操作人员在清洗过程中被加热盘管烫伤,使系统更加安全易用。  

返回首页 | 品牌大全 | 品牌排行 | 品牌问答 | 品牌资讯 | 品牌价值 | 关于我们 | 联系我们 | 免责声明

Copyright 2013-2020 品牌门户,牌子123(www.paizi123.cn) 版权所有 备案号:苏ICP备13009020号-7

网站地图