专利状态
一种用于双乙烯酮生产的组合式制冷冰机
专利申请进度
申请
2022-11-17
申请公布
2023-03-03
授权
2024-01-26
预估到期
2042-11-17
专利基础信息
申请号 申请日
授权公布号 授权公告日
分类号
分类
申请人名称 安徽金禾实业股份有限公司
申请人地址
专利法律状态
  • 2024-01-26
    授权
    状态信息
    授权
  • 2023-03-21
    实质审查的生效
    状态信息
    实质审查的生效;IPC(主分类):F25B7/00;申请日:20221117
  • 2023-03-03
    公布
    状态信息
    公布
摘要
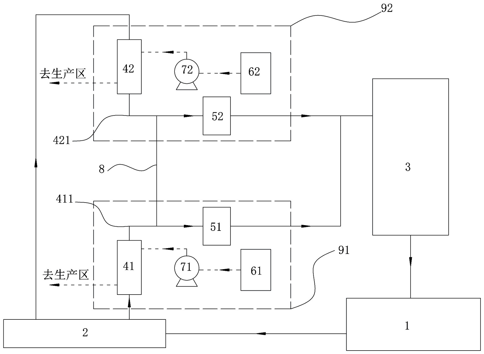
一种用于双乙烯酮生产的组合式制冷冰机,包括氨槽、分配缸、蒸发冷凝器、浅冷组件、深冷组件,浅冷组件与深冷组件相同,均包括换热器、压缩机、盐水槽、盐水泵;氨槽与分配缸相连,分配缸分别连接浅冷、深冷换热器的液氨进口,浅冷、深冷换热器的气氨出口通过气氨管与对应压缩机相连,浅冷气氨管与深冷气氨管之间设有串联管线,浅冷、深冷压缩机出口管线合并后与蒸发冷凝器相连,蒸发冷凝器出口与氨槽相连;浅冷、深冷盐水槽通过对应盐水泵与对应换热器相连,换热器的盐水出口引出至生产区。本冰机采用组合式结构,同时提供深冷冷源和浅冷冷源,浅冷气氨管与深冷气氨管通过串联管线连通,实现了浅冷负荷向深冷负荷转移。

返回首页 | 品牌大全 | 品牌排行 | 品牌问答 | 品牌资讯 | 品牌价值 | 关于我们 | 联系我们 | 免责声明

Copyright 2013-2020 品牌门户,牌子123(www.paizi123.cn) 版权所有 备案号:苏ICP备13009020号-7

网站地图