专利状态
一种带化霜防冻冰系统的低温空气源热泵热水机组
专利申请进度
申请
2021-06-17
授权
2022-01-14
预估到期
2031-06-17
专利基础信息
申请号 申请日
授权公布号 授权公告日
分类号
分类
申请人名称 山东中科蓝天科技有限公司
申请人地址
专利法律状态
  • 2023-10-27
    专利权质押合同登记的生效、变更及注销
    状态信息
    专利权质押合同登记的注销;IPC(主分类):F24H4/02;授权公告日:20220114;申请日:20210617;专利号:ZL2021213500010;登记号:Y2022980016281;出质人:山东中科蓝天科技有限公司;质权人:山东滕州农村商业银行股份有限公司;解除日:20231010
  • 2022-10-18
    专利权质押合同登记的生效、变更及注销
    状态信息
    专利权质押合同登记的生效;IPC(主分类):F24H4/02;登记号:Y2022980016281;登记生效日:20220927;出质人:山东中科蓝天科技有限公司;质权人:山东滕州农村商业银行股份有限公司;实用新型名称:一种带化霜防冻冰系统的低温空气源热泵热水机组;申请日:20210617;授权公告日:20220114
  • 2022-01-14
    授权
    状态信息
    授权
摘要
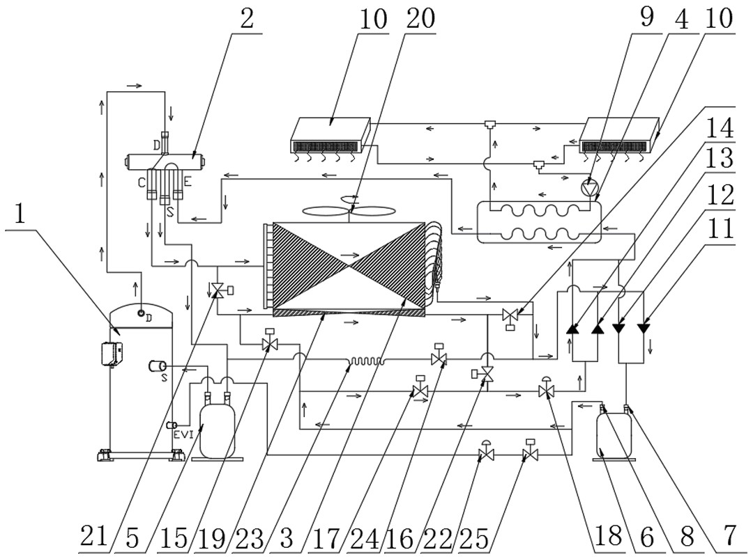
本实用新型公开了一种带化霜防冻冰系统的低温空气源热泵热水机组,具体涉及热泵热水机设备技术领域,包括喷液型压缩机,所述喷液型压缩机输出端连接有四通阀。本实用新型通过相连接的一号换热器、二号电磁阀、三号电磁阀、四号电磁阀、二号电子膨胀阀、六号电磁阀和七号电磁阀,使温制冷剂液体流经四号换热器,再流经三号电磁阀后,与二号电子膨胀阀连接。低温的制冷剂流经一号换热器换热器与下部换热器的中温制冷剂进行热量交换,增加了一号换热器的蒸发量及主路制冷剂的过冷度,加大了循环回路的焓差,减少节流后闪发气体,从而提高了机组的制冷量,同时流经四号换热器换热器的中温制冷剂能有效防止化霜后的水冻结成冰。

返回首页 | 品牌大全 | 品牌排行 | 品牌问答 | 品牌资讯 | 品牌价值 | 关于我们 | 联系我们 | 免责声明

Copyright 2013-2020 品牌门户,牌子123(www.paizi123.cn) 版权所有 备案号:苏ICP备13009020号-7

网站地图