专利状态
空气源热泵辅助太阳能集成采暖制冷供热系统
专利申请进度
申请
2013-06-03
申请公布
2013-08-28
授权
2015-05-06
预估到期
2033-06-03
专利基础信息
申请号 申请日
授权公布号 授权公告日
分类号
分类
申请人名称 宁夏银晨太阳能科技有限公司
申请人地址
专利法律状态
  • 2021-08-31
    专利申请权、专利权的转移
    状态信息
    专利申请权、专利权的转移
  • 2019-07-09
    专利申请权、专利权的转移
    状态信息
    专利申请权、专利权的转移
  • 2015-05-06
    授权
    状态信息
    授权
  • 2013-09-25
    实质审查的生效
    状态信息
    实质审查的生效IPC(主分类):F25B 29/00申请日:20130603
  • 2013-08-28
    公布
    状态信息
    公布
摘要
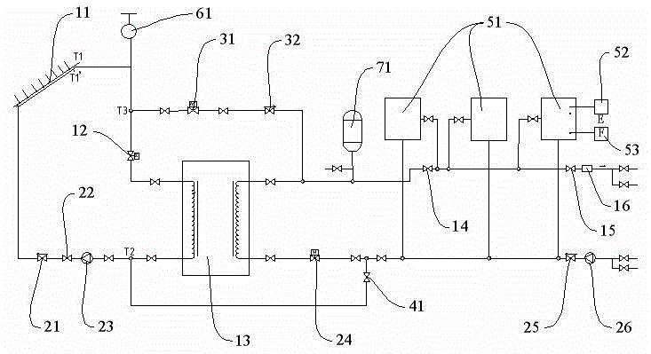
一种空气源热泵辅助太阳能集成采暖制冷供热系统,包括:供暖制冷支路、回水支路、空气源热泵支路;供暖制冷支路包括太阳能集热器以及从太阳能集热器出水口起依次连接的第一电磁阀、太阳能热泵、第一截止阀、第二截止阀、电加热器;回水支路包括从太阳能集热器进水口起依次连接的第一逆止阀、第三截止阀、太阳能循环泵、第二电磁阀、第二逆止阀、循环泵;空气源热泵支路包括空气源热泵和截止阀,在空气源热泵上联有热泵控制器和室内温控器。当夏天来临时,空气源热泵室内温控器提供信号输出,空气源热泵开始工作,冷气会用循环泵通过管路传送至室内,达到制冷效果。

返回首页 | 品牌大全 | 品牌排行 | 品牌问答 | 品牌资讯 | 品牌价值 | 关于我们 | 联系我们 | 免责声明

Copyright 2013-2020 品牌门户,牌子123(www.paizi123.cn) 版权所有 备案号:苏ICP备13009020号-7

网站地图