专利状态
高压发生电路及方法
专利申请进度
申请
2015-12-17
申请公布
2017-06-27
授权
2020-03-27
预估到期
2035-12-17
专利基础信息
申请号 申请日
授权公布号 授权公告日
分类号
分类
申请人名称 锐珂(上海)医疗器材有限公司
申请人地址
专利法律状态
  • 2020-03-27
    授权
    状态信息
    授权
  • 2018-07-13
    实质审查的生效
    状态信息
    实质审查的生效;IPC(主分类):H05G1/12;申请日:20151217
  • 2017-06-27
    公布
    状态信息
    公布
摘要
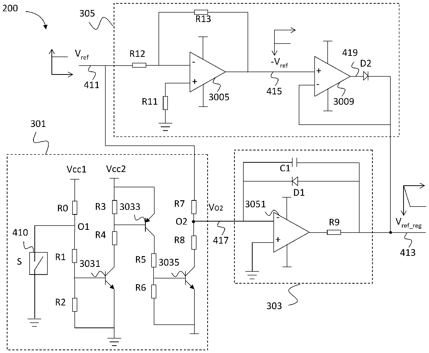
本发明提供一种高压发生电路及方法。电路包括电能变换器,高压给定调节电路,电压检测电路和控制器。电能变换器用于将从电源接收的输入电能转换为输出端子上的输出电能。电压给定调节电路用于将第一电压给定信号转化为第一电压给定调节信号以及将第二电压给定信号转化为第二电压给定调节信号,其中,第一电压给定调节信号和第二电压给定调节信号的上升斜率为恒定值。电压检测电路连接至电能变换器的输出端子,电压检测电路输出电压检测信号,电压检测信号与输出端子两端的输出电能的电压值成正比。控制器用于接收第一或第一电压给定调节信号以及电压检测信号,并生成开关信号以使输出电能的电压值与第一或第一电压给定调节信号的电压值相匹配。

返回首页 | 品牌大全 | 品牌排行 | 品牌问答 | 品牌资讯 | 品牌价值 | 关于我们 | 联系我们 | 免责声明

Copyright 2013-2020 品牌门户,牌子123(www.paizi123.cn) 版权所有 备案号:苏ICP备13009020号-7

网站地图